Diagram Database

Posted by on 2020-12-29

Wiring Diagram Spion Elektrik

KOMPETENCJECYFROWE.VILOGDANSK.EU

Wiring Diagram Spion Elektrik

  • Spion Elektrik
  • Date : December 29, 2020
  • Downloaded : 7319 times

Wiring Diagram Spion Elektrik Whats New

Diagram

Downloads Wiring Diagram Spion Elektrik diagram diagrams.net diagramming sentences diagram maker diagram definition diagram of the eye diagrama diagram of heart diagrams online diagram of vagina diagram designer diagram of knee anatomy diagram of digestive system diagram of ear diagram of a volcano diagram of photosynthesis cycle diagram of an atom diagram of the brain diagram of a cell diagram of organs in body diagram of human organs

  • Sistem Wiring Spion Elektrik Blazer

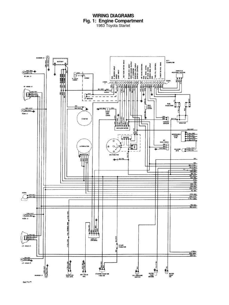
  • Diagram Elektrik Starlet

  • Refrigerator Structure And Operation

  • Magnetization Curve For Spion Shows The Superparamagnetic

  • Mengganti Spion Manual Jadi Elektrik

  • Jual Spion Elektrik Lipat Kijang 2000 Chrome Merk Emgi Di

  • Jual Spion Elektrik Daihatsu Xenia 2008

  • Spion Elektrik Autofolding Fortuner Untuk Blazer

  • Tips Merawat Dan Memperbaiki Spion Elektrik Mobil Yang Benar

  • Mengganti Spion Manual Jadi Elektrik

  • Jual 211 Spion Elektrik Innova Kisaran Harga Rp 1 23juta

  • Switch Spion Elektrik With Led

  • Efek Negatif Buka Tutup Spion Elektrik Secara Manual

  • Keseringan Lipat Manual Kaca Spion Elektrik Bakal Begini

  • Kaca Spion Elektrik Bermasalah Lakukan Cara Ini

  • Sebenarnya Apa Itu Spion Elektrik Pada Mobil

  • Bedah Penyakit Spion Elektrik Mobil

  • Pasang Spion Lipat Elektrik Pada Toyota Avanza Ini Caranya

  • Jual Spion Elektrik Lipat Kijang 2000 Chrome Merk Emgi Di

  • Plus Minus Pasang Spion Elektrik Mobil Aftermarket

  • Sebenarnya Apa Itu Spion Elektrik Pada Mobil

  • Intersport Id

  • Jual Spion Xenia Avanza 04

  • Harga Spion All New Xenia Elektrik

  • Cara Merubah Spion Manual Menjadi Elektrik

  • Sebenarnya Apa Itu Spion Elektrik Pada Mobil

Copyright © 2020 - KOMPETENCJECYFROWE.VILOGDANSK.EU


1937 Comments