Diagram Database

Posted by on 2020-12-30

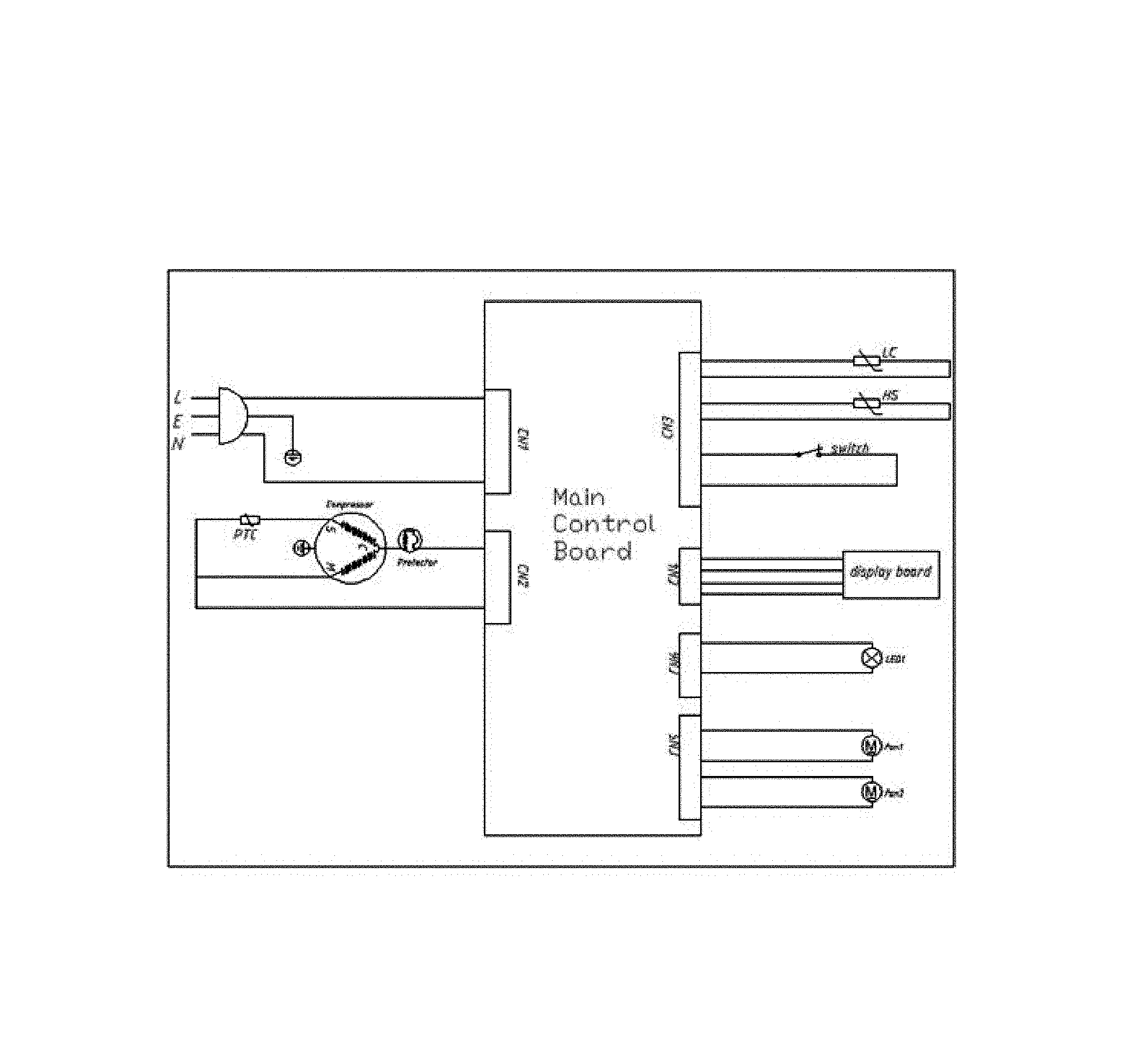
Haier Wine Cooler Wiring Diagram

KOMPETENCJECYFROWE.VILOGDANSK.EU

Haier Wine Cooler Wiring Diagram

  • Wiring Diagram
  • Date : December 30, 2020
  • Downloaded : 6287 times

Haier Wine Cooler Wiring Diagram Whats New

Wine Cooler

Downloads Haier Wine Cooler Wiring Diagram wine cooler wine coolers refrigerators wine cooler fridge wine coolers drink wine cooler beverages wine coolers direct wine cooler bag wine coolers lowes wine cooler sale wine cooler recipe wine cooler bottles wine cooler bucket wine cooler cabinet wine coolers refrigerators ratings wine coolers target stores wine coolers refrigerators lowe's wine cooler for beach wine coolers alcohol % wine coolers on amazon wine coolers sam's club wine coolers from canada wine cooler in 2 liter bottle wine coolers brands wine cooler parts wine cooler furniture

  • I Have A Haier Model Number Hvw18abb 18 Bottle Wine Cooler

  • Frigidaire Wine Cooler Recommended Spare Parts

  • Electrolux Ei24wc65gs1 Wine U0026 Beverage Cooler Parts

  • Electrolux Ei24bc10qs0 Wine U0026 Beverage Cooler Parts

  • I Have A Haier Wine Chiller It Is Dual Zone It Runs

  • Frigidaire Model Ffwc38f6ls Wine Cooler Genuine Parts

  • 20 Most Recent Kitchenaid Kuwa244pbs Wine Cooler Questions

  • I Have A Haier Wine Cooler Model Bc112g Recently It Has

  • I Have A Magic Chef Wine Cooler Model Mcwc50dbt It Does Not

  • Magic Chef Wine Cooler Parts

  • Dacor Ef24rwcz1ss Wine U0026 Beverage Cooler Parts

  • Bartscher 700133 Wine Cooler 2z 40fl Wiring Diagram

  • Frigidaire Ffwc42f5ls Wine U0026 Beverage Cooler Parts

  • Frigidaire Wine Cooler Parts

  • Kelvinator Model Kcbb72sb Wine Cooler Genuine Parts

  • Caple Wi6133 Dual Zone Built In Wine Cooler

  • Frigidaire Fgwc4633ss Wine U0026 Beverage Cooler Parts

  • Frigidaire Wine Cooler Canada Parts

  • Somewhere In The Boundary Layer Thermoelectric

  • Bypass Electric Thermostat In Wine Cooler

  • Electrolux Ei24bc10qs0 Wine U0026 Beverage Cooler Parts

  • Electrolux Wine Cooler Parts

  • Frigidaire Wine Cooler Parts

  • Electrolux E24wc48eps0 Wine U0026 Beverage Cooler Parts

  • Jenn

  • The Northern Brewer Homebrew Forum U2022 View Topic

  • How To Replace The Pc Board On A Wine Cooler U2013 Newair

  • 26 Haier Refrigerator Parts Diagram

  • Danby Refrigerator Wiring Diagram

  • Frigidaire Beverage Center Parts

  • Bypass Electric Thermostat In Wine Cooler

  • How To Installing Wine Cooler Cabinet U2013 Loccie Better

  • Magic Chef Refrigerator Wiring Diagram

  • Electrical Wiring Diagram For Refrigerator

  • How To Fix A Broken Wine Chiller Cooler

  • Kelvinator Kcbb48gb Wine U0026 Beverage Cooler Parts

  • My Latest Project

  • Dacor Ef24lwcz2ss Wine U0026 Beverage Cooler Parts

  • Frigidaire Lfbc46f5ls Wine U0026 Beverage Cooler Parts

  • Frigidaire Model Fgwc52l3ts Wine Cooler Genuine Parts

  • Looking For Electrolux Model Ei24wc75hs0 Wine U0026 Beverage

  • Kelvinator Kcbc65 Wine U0026 Beverage Cooler Parts

  • Kitchenaid Wine Cellar Parts

  • Kelvinator Model Kcbb60sb Wine Cooler Genuine Parts

  • Vinotemp Vt

  • Electrolux Ei24wc65gs1 Wine U0026 Beverage Cooler Parts

  • Frigidaire Fgwc46l3ss Wine U0026 Beverage Cooler Parts

  • Electrolux Ei24bc10qs0 Wine U0026 Beverage Cooler Parts

  • Looking For Marvel Model 61wc

  • Electrolux E24wc75hps1 Wine U0026 Beverage Cooler Parts

Copyright © 2020 - KOMPETENCJECYFROWE.VILOGDANSK.EU


1937 Comments