Diagram Database

Posted by on 2020-12-29

Exhaust Diagram Walker

KOMPETENCJECYFROWE.VILOGDANSK.EU

Exhaust Diagram Walker

  • Diagram Walker
  • Date : December 29, 2020
  • Downloaded : 7382 times

Exhaust Diagram Walker Whats New

Diagram

Downloads Exhaust Diagram Walker diagram diagrams.net diagramming sentences diagram maker diagram definition diagram of the eye diagrama diagram of heart diagrams online diagram of vagina diagram designer diagram of knee anatomy diagram of digestive system diagram of ear diagram of a volcano diagram of photosynthesis cycle diagram of an atom diagram of the brain diagram of a cell diagram of organs in body diagram of human organs walker exhaust diagram walker exhaust diagram 2010 kia optima walker exhaust diagram 2013 kia soul

  • Drive Clever

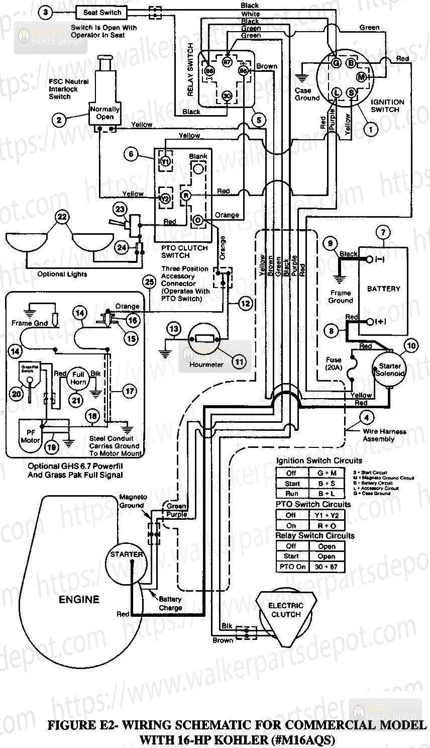
  • Walker 2012 Ms Wiring Schematic

  • Diagram Illustration For The At

  • Four Wheel Rollator Walker With Fold Up Removable Back

  • 2005 To 2011 Walker Ms Wiring Schematic

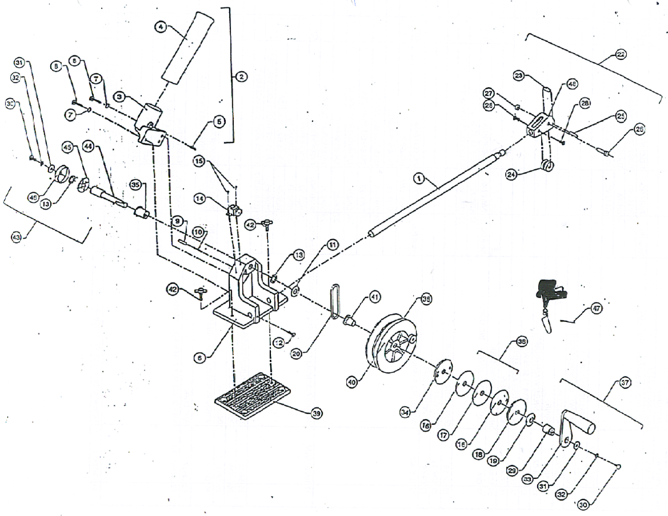
  • Parts Lookup

  • Scag Swz36

  • Parts Lookup

  • Parts Lookup

  • Dlite Rollator Walker With 8 U0026quot Wheels And Loop Brakes

  • Parts Lookup

  • Clever

  • Scag Swz36

  • Walker Circulation

  • Parts Lookup

  • Walker Floor Jack Parts Diagram U2014 Untpikapps

  • Parts Lookup

  • 1997 To 1999 Walker Mt Wiring Schematic Parts

  • Parts Lookup

  • Order Walker Strike Vision Downrigger Parts Online From

  • Order Walker Electric Downrigger Parts Online From Fish307 Com

  • Schematic Diagram Of The Intensification Of The Walker

  • Marvelous Walker Lawn Mower Parts 8 Walker Mower Parts

  • Parts Lookup

  • Walker Exhaust Diagram

  • Exhaust System Hanger Left Walker 35648

  • 1847 Colt Walker Accessories

  • Parts Lookup

  • Walker Mower Wiring Diagram

  • 50cf7c Walker Mower Wiring Schematics

  • Order Walker Lakemaster Manual Downrigger Parts Online

  • Walker U00ae 50058

  • 700

  • Gov Walker Doesn U0026 39 T Quite Understand How Venn Diagrams Work

  • Dv8 Steerable Aluminum Knee Walker Replacement Parts By

  • Parts Lookup

  • Parts Lookup

  • Rollator With 6 U0026quot Wheels

  • Glider Walker

  • Walker Exhaust Diagram

  • Parts Lookup

  • Walker Mower Mtghs Wiring Diagram

  • Heavy Duty Bariatric Rollator Walker With Large Padded

  • Parts Lookup

  • Walker Mower Drive System Parts

  • Order Walker Kingfisher Manual Downrigger Parts Online

  • Probasics Rla8 Parts

  • 1997 To 1999 Walker Mt Lubrication Points Parts

  • Proform Proform Air Walker Parts

  • Lovely Walker Lawn Mower Parts 3 Walker Mower Deck Parts

  • Duet Rollator Transport Chair 8 Casters Replacement Parts

  • Walker Floor Jack Parts Diagram

  • Walker Floor Jack Parts Diagram

  • Steerable Knee Walker

  • El Ni U00f1o How Does It Impact Uk Winter Weather U00ab Reigate

  • Adjustable Height Rollator With 6 U0026quot Wheels

  • Walker Exhaust Diagram

  • Walker Exhaust Diagram

Copyright © 2020 - KOMPETENCJECYFROWE.VILOGDANSK.EU


1937 Comments