Diagram Database

Posted by on 2020-12-30

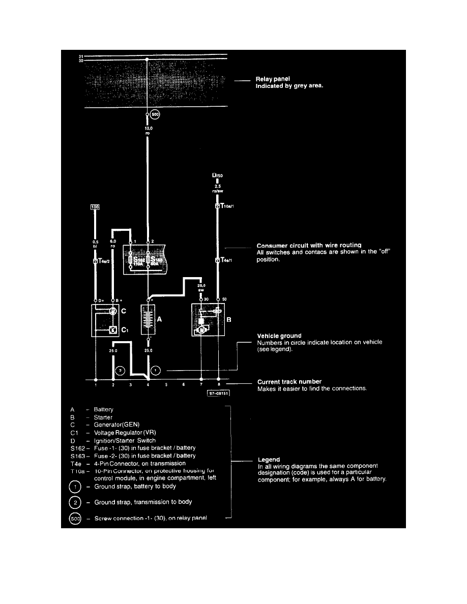
2002 Audi A6 Abs Diagram

KOMPETENCJECYFROWE.VILOGDANSK.EU

2002 Audi A6 Abs Diagram

  • Abs Diagram
  • Date : December 30, 2020
  • Downloaded : 6190 times

2002 Audi A6 Abs Diagram Whats New

Audi A6

Downloads 2002 Audi A6 Abs Diagram audi a6 audi a6 2020 audi a6 wagon audi a6 forums audi a6 allroad audi a6 2004 audi a6 2021 audi a6l audi a6 price audi a6 floor mats audi a6 avant audi a6 hp audi a6 2001 audi a6 2003 audi a6 2005 audi a6 2013 audi a6 2015 audi a6 review audi a6 quattro audi a6 for sale 2015 audi a6 avant for sale audi a6 car cover audi a6 us news audi a6 fuse box audi a6 allroad review

  • 2004 Audi A6 Abs Wheel Speed Sensor Front

  • 2001 Audi A6 Avant For Vehicles With Electric Abs

  • 2006 Audi A6 Quattro Abs Control Unit Abs Hydraulic

  • Wiring Diagram Audi A6 2005

  • Diagram 1985 Audi 5000 System Wiring Diagram Full

  • Audi A6 C5 2 8 Quattro With Starting Problems Usually

  • 1996 Audi A6 Engine Performance Circuits Wiring Diagrams

  • 32 Audi A6 Wiring Diagram

  • Audi A6 Saloon Car Seat Circuit Diagram Two

  • Fuse Box Audi A6 C5

  • Audi A6 Electrical Wiring Manual 1998-2000

  • Audi A6 Saloon Car Seat Circuit Diagram One

  • 6q0907637a

  • Audi A6 Wiring Diagram

  • 2000 Audi A4 2 8l Quattro My Abs Light Came On With A

  • Audi A6 C5 How To Install Tiptronic Paddle Shift Steering

  • Abs Error Light

  • Repair Guides

  • 8e0614119 - Bracket Abs Pump 1998-02 V6

  • Quattroworld Com Forums S4 U0026 S6 Lamp Module Autocheck

  • Audi A6 Wiring Diagrams 1998 To 2016

  • Abs Unit Audi A6 4f Ref 4f0614517k 4f0614517m 4f0910517k

  • Diy Abs Module Replacement In Audi A6

  • Audi A6 4b C5 2 4 30v 165 Hp U041f U0420 U041e U0411 U041b U0415 U041c

  • 2005 Audi A8 Battery Drain

  • Fuse Box Audi A6 C4

  • Abs Module 8e0614111a 0

  • Downtown Import Auto And Truck Recyclers

  • 4b0614517h 0265225121 0265950054 Abs Esp Passat Audi A6

  • Abs Speed Sensor Rear Axle Left Side Audi A6 4b C5 From

  • Abs Speed Sensor Rear Audi A6 4b C5 U20ac 14 90

  • Front Abs Wheel Speed Sensor Suit For Audi A6 C5 Allroad

  • Front Abs Wheel Speed Sensor Audi A6 A4 B6 B7

  • 2pcs New Front Abs Wheel Speed Sensor Left Right Fit For

  • 2005 Audi A6 C6 Control Module Unit

  • Audi Oem 05

  • Audi A6 Abs Wheel Speed Sensor Bracket 2wd 4wd

  • Audi 100 A6 C4 Abs

  • 2004 Audi A6 Relay Location Wiring Diagram 175428

  • Audi A6 Front Abs Sensor Replacement

  • 2016 Audi A6 Abs Deceleration Sensor A6 A7 S7 Rs7 Awd

  • Audi A4 B6 Abs Wheel Speed Sensor Replacement 2002

  • 2008 Audi A6 Abs F22 Air Lift Performance Air Suspension

  • Quattroworld Com Forums Rear Differential Lock Controls

  • Audi A6 4f Wiring Diagram

  • Find Audi Oem 05

  • 99

  • 4b0927803c New Abs Wheel Speed Sensor For Audi A6 4b C5

  • For Audi 200 1989

  • One New Meyle Abs Wheel Speed Sensor Rear 1008990006

  • Abs Speed Sensor Holstein Z853cn For Audi A6 Quattro 1999

  • One New Oe Supplier Abs Wheel Speed Sensor Rear 4b0927807

  • My 1999 A6 Has The Auxiliary Fan Running At Excessive

  • Stock Audi Symphony Radio Issues No Heat Or A C

  • Abs Sensor Front Audi A6 4b Bj 97 1998 U20ac 19 80

  • Audi A6 C5 Front Abs Wheel Speed Sensor 4b0927803

  • 4b0927803c Abs Sensor Wheel Speed Sensor Front Axle For

  • Audi Workshop Manuals U0026gt A6 Quattro Sedan V6

  • Abs Module 4b0614517f Audi A6 Quattro Vw Passat 4motion

  • Volksforum Com - Volksforum Com Gallery

Copyright © 2020 - KOMPETENCJECYFROWE.VILOGDANSK.EU


1937 Comments